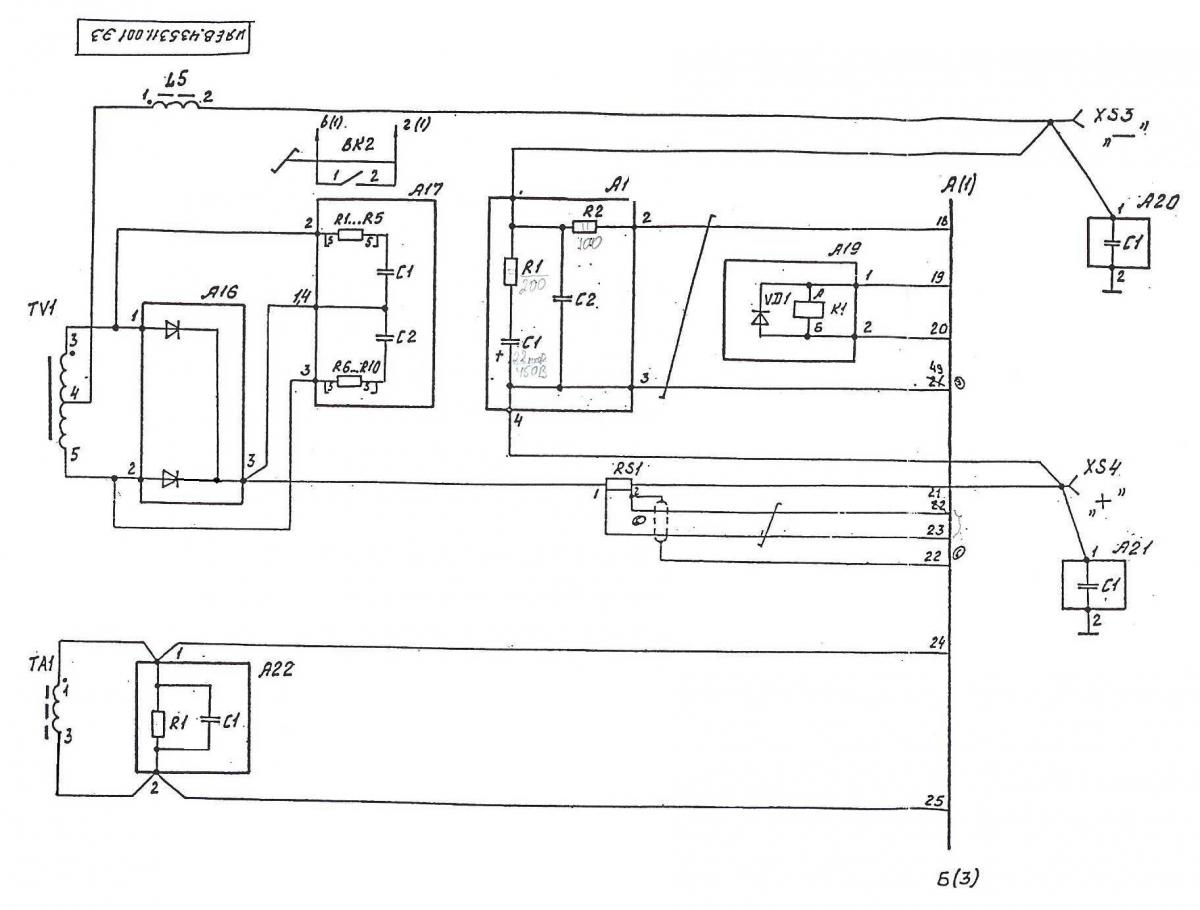
Помогите подключить податчик пдг-312 к сварочному вдуч-315.Нужно поставить промежуточное реле для выключения дуги.В схеме пдг-312 есть реле к1,и от него идет на фишку(разъем) хр 4(вкл.СИТ).Как к нему подключить пускатель первой величины?Куда пдключить в сварочном?Схемы прилагаются.
ПДГ-312Вложение 6510Вложение 6511Вложение 6512Вложение 6513
ВДУЧ-315Вложение 6514Вложение 6515Вложение 6516
