-
Василий Фёдорович ув человек на заводе, мои слова для него не авторитет. Вот для єтого я єту кашу и заварил.
Вот форум, вот люди пишут.....и вообщем всё.Мой аппарат варит и на маленьких токах без дросселя.Лопата там 2мм
сталь я её сварил.А литературу мы читаем. Её маловато на наших языках, только на буржуйских.У нас пару авторов на весь союз до конца понимают ,что они пишут.
Вот предлагают Семёнова почитать, а там честно говоря ни.......чего и не написано. Вырвано из разных статей и собрано в кучу.Есть авторы не буду называть, все знают
которые пишут по теме.
-
Вложений: 2
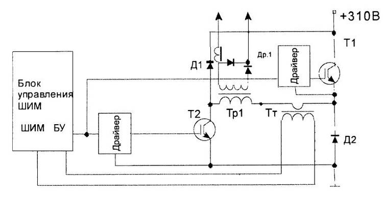
Ассиметричный или «косой» мост
Это однотактный, прямоходовой преобразователь, блок схема которого приведена ниже:
Вложение 11489
Данный тип преобразователя довольно популярен как у простых радиолюбителей, так и у производителей сварочных инверторов. Самые первые сварочные инверторы строились именно по таким схемам – асимметричный или «косой» мост. Помехозащищенность, довольно широкий диапазон регулирования выходного тока, надежность и простота – эти все качества до сих пор привлекают производителей до сих пор.
Довольно высокие токи, проходящие через транзисторы, повышенное требование к качеству управляющего импульса, что приводит к необходимости использовать мощные драйвера для управления транзисторами, а высокие требования к выполнению монтажных работ в этих устройствах и наличие больших импульсных токов, которые в свою очередь повышают требования к конденсаторным фильтрам – это существенные недостатки такого типа преобразователя. Также для поддерживания нормальной работы транзисторов необходимо добавление RCD цепочек – снабберов.
Но несмотря на выше перечисленные недостатки и низкий КПД устройства по схеме асимметричный или «косой» мост все еще применяются в сварочных инверторах. В данном случае транзисторы Т1 и Т2 будут работать синфазно, то есть закрываться и открываться одновременно.
В данном случае накопление энергии будет происходить не в трансформаторе, а в катушке дросселя Др1. Именно поэтому для того, чтоб получить одинаковую мощность с мостовым преобразователем необходим удвоенный ток через транзисторы, так как рабочий цикл при этом не будет превышать 50%. ...
...Дроссель для сварочного полуавтомата намотан на железе от трансформатора ТС-180,...
https://spttehno.ru/most-invertor/
А вот схема полного моста, полумост - аналогично, и эти без дросселя.
Вложение 11490
5 минут и вуаля, со ссылками на разработчиков.
Дроссель с разрядным диодом сами на схеме найдете?
-
По теме: Покупал такую сварку в 2014, тогда оно звалось edon mma 250p. Хорошая железка. По сути это вывернутая на изнанку классическая zx7-250 трехэтажка с отличной продуваемостью, схема гуглится менее чем за минуту. Вот, навскидку - http://svarka-barnaul.3dn.ru/_ld/2/229_MMA_ZX7-225.jpg - совпадает на 99%