Имею осцилограф с1 72 .И вопрос ним возможно проверять синали на затворах и виходи шим?
Если да ,то толи я не умею им пользоваться или прибор неистравен.
Вид для печати
Имею осцилограф с1 72 .И вопрос ним возможно проверять синали на затворах и виходи шим?
Если да ,то толи я не умею им пользоваться или прибор неистравен.
Для разминки: http://valvol.ru/topic101.html
Для оценки правильности сигналов подойдёт вообще любой осциллограф, это же проверка в серийном изделии. Достаточно оценить форму и уровень.
В новом изделии/разработке - там да,есть моменты, для которых не помешает хороший осциллограф.
В Вашем случае сначала надо разобраться в работоспособности самого прибора и при необходимости откалибровать.
Мне для ремонта инверторов а не для их создание.
Подойдёт любой. А правильно ли он показывает - калибратор или генератор в помощь.
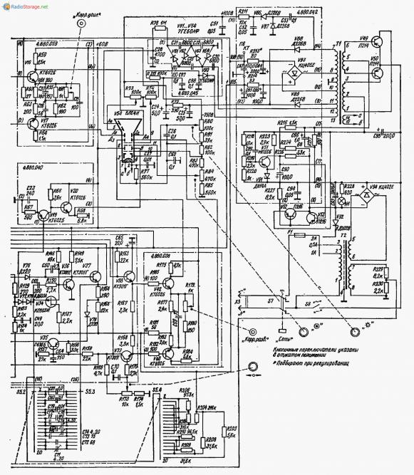
Осцилограф С1-72 - предназначен для контроля формы сигнала и его параметров на затворах выходных транзисторов и ШИМ в сварочных инверторах.:D
Вспомнилось - приходим с товарищем настраивать устройства в лабораторию ( практическая курсовая ) - он достаёт совдеповский паяльник и включает в розетку и смотрит на что его положить - находит кусок уголка под столом ложит на стол, и как раз уголок попадает на плетёнку заземления - спрашиваю у него - у тебя паяльник не пробивает? Таааааааа у меня паяльник супер. Ложит его на уголок и БАХ -выбило электричество на всём этаже - в общем пошли пить пиво:D студенты однако.
Он вообще подаёт какие либо признаки жизни? Может его нужно в сеть включить. Вот написали - то толи я не умею им пользоваться или прибор неистравен :confused: Вы собираетесь ремонтировать аппаратуру и при этом не можете понять что у вас с осциллографом. Работал на радиозаводе ( как обычно есть в бригаде такие, которые балласт для бригады - устроены по знакомству ) развлекуха - отвлекаем такого работника и на его осциле по всем ручкам дыр-дыр - дыр - приходит, а луча нет и паника - поламался осциллограф, бежит к бригадиру. У всех осцилы на столах С9-1 и у всех все регуляторы и переключатели почти в одном положении - посмотри блин - не хватает соображалки - вот так и работали.:)
Вложение 9402
Вложение 9403
Ремонтируйте на здоровье и скачайте и изучите на него инструкцию по пользованию.
С1-72 вроде и неплохой прибор, но пищит зараза (преобразователь), и есть слабое место - генератор развёртки у него на редком (по нынешним временам) туннельном диоде.
Да туннельные диоды редкость. Есть у меня осциллограф Н... не помню номер в гараже лежит, тоже генератор на этом диоде. Гибридные блоки питания ото пищат - ремонтировал как то аж голова разболелась.