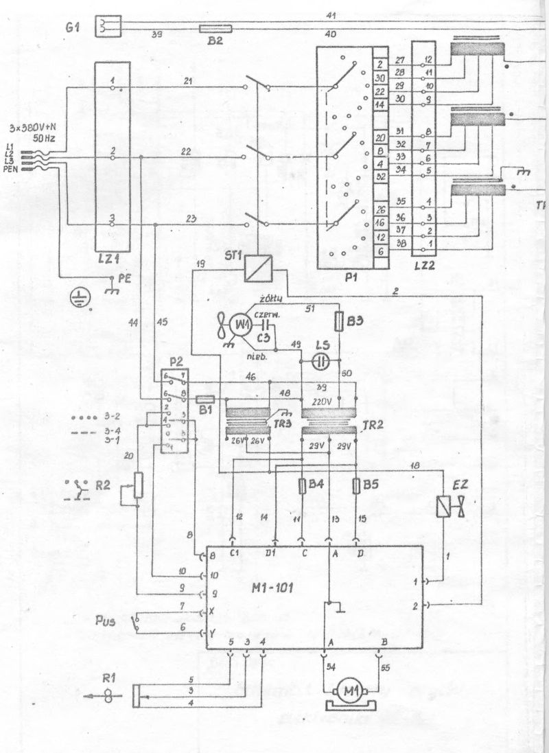
3 фазный полуавтомат, приобрел по случаю, все работает, но не протягиват проволку.Варит, при замыкании кнопки, на держаке, срабатывает релле, в низу на фото, газ подает, но мотор .протяжки молчит. Подавал на прямую 12в на него, работает.Предохранители целые. Помогите найти схему этого чуда.На плате управлени, постоянного напряжения не нашелВложение 8458Вложение 8459Вложение 8460Вложение 8461
