на плате 2 транзисторы 2n2905 нашел советский аналог КТ662А но оба редкие на рынках не найти .
сгорели силовые ключи IRFP450 -8ШТи конечно часть платы драйвера.
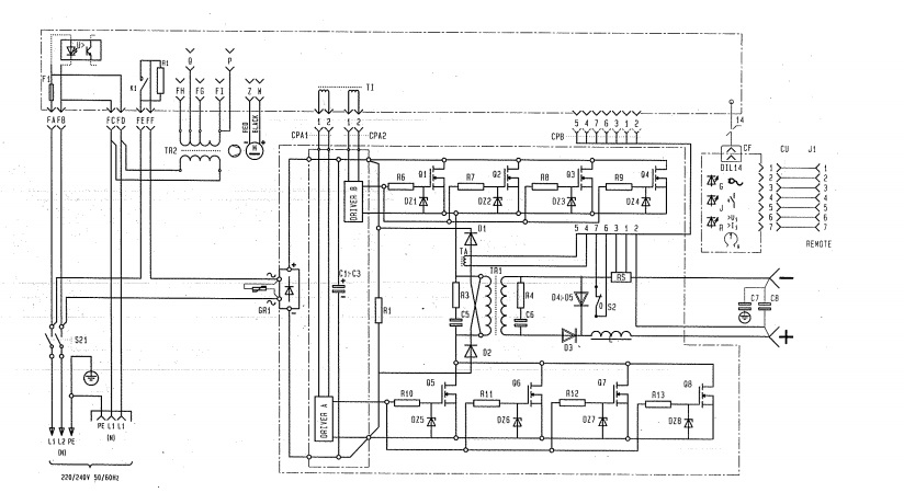
Может у кого есть схема такого аппарата?
Вложение 5186Вложение 5185Вложение 5187Вложение 5188
